Harley Davidson
1993 Harley Davidson FLHS Electra Glide Service Manual
1993 Harley Davidson FLHS Electra Glide Service Manual
Couldn't load pickup availability
1993 Harley Davidson FLHS Electra Glide Service / Repair / Workshop Manual
Covering all Touring models engine size 81 cubic inch (1340cc).
Provided in PDF form, in English Language.
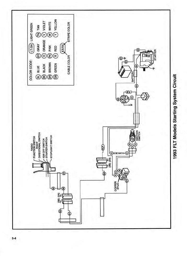
Includes wiring diagram.
This is supplied as a genuine HD workshop manual, consisting of 618 pages.
Sample pages are shown in the second product images.
Features Following Chapters...
1. Safety
2. Maintenance
- Fastener Torque Values
- General
- Maintenance Schedule
- Fuel & oil
- Replace Engine Oil & Filter
- Inspect Wheels & Tyres
- Lubricate Cables & Chassis
- Inspect Brakes
- Check & Replace Brake Fluid
- Check & Adjust Clutch
- Rebuild Front Fork & Replace Oil
- Adjust & Lubricate Steering Head Bearings
- Inspect Radiator & Coolant
- Inspect Fuel Lines & Fittings
- Inspect & Lubricate Jiffy Stand
- Inspect & Adjust Drive Chain & Sprockets
- Inspect Rear Sprocket Isolator
- Adjust Suspension
- Inspect Exhaust System
- Inspect Air Filter
- Inspect Battery
- Inspect & Replace Spark Plugs
- Storage
- Troubleshooting
3. Chassis
- Fastener Torque Values
- Specifications
- Vehicle Identification Number (VIN)
- Front Wheel
- Rear Wheel
- Wheel Lacing
- Checking & Truing Wheels
- Sealed Wheel Bearings
- Tires
- Wheel Alignment
- Electronic Chassis Control
- Front Brake Master Cylinder
- Front Brake Caliper
- Rear Brake Master Cylinder
- Rear Brake Caliper
- Brake Lines
- ABS Module
- Bleed Brakes
- Side Covers
- Front Fork
- Steering Head/Fork Stem & Bracket Assembly
- Steering Damper Assembly
- Fork Lock
- Rear Fork
- Chain Guards
- Rear Shock Absorber
- Clutch Control
- Cowl
- Fairing
- Fairing Lowers
- Skid Plate
- Engine Guards
- Headlamp Guard
- Handlebar Wind Deflectors
- Hand Grips
- Handlebar
- Mirrors
- Front Fender
- Rear License Plate Bracket
- Rider Footrests
- Passenger Footrests
- Jiffy Stand
- Center Stand
- Seat
- Tail Section
- Frame
- Frame Crossmember
- Tour-Pak
- Medallions, Badges, Tank Emblems & Adhesive Strips
4. Engine
- Fastener Torque Values
- Specifications
- Engine Oil Flow
- Oil Pump Operation
- Breather Operation
- Camshaft & Phaser Operation
- Oil Pressure
- Troubleshooting
- Crimp Clamps
- Oil Cooler
- Crankshaft Lockout
- Cylinder Head Covers
- Camshaft Covers
- Camshaft Sprocket & Timing Chain
- Cylinder Heads
- Camshafts & Phasers
- Cylinders
- Pistons
- Primary Cover
- Coolant Manifold
- Starter Gear
- Oil Pump Drive
- Oil Pump
- Replace Engine
- Crankcase
- Balancer
- Crankshaft & Connecting Rods
- Scavenge Oil Pump
- Crankcase Oil Nozzles
5. Drive & Transmission
- Fastener Torque Values
- Specifications
- Transmission Operation
- Drive Chain
- Output Sprocket
- Shifter Shaft
- Clutch
- Drum & Forks
- Transmission
- Transmission Right Crankcase Bearings
- Transmission Left Crankcase Bearing
6. Fuel & Exhaust
- Fastener Torque Values
- Specifications
- Air Box
- Breather Bolt
- Breather Hoses
- Console
- Fuel Pressure Test
- Purge Fuel Line
- Fuel Line
- Fuel Inlet
- Fuel Tank
- Fuel Level Sender
- Fuel Pump
- Drain Line
- Throttle Position Sensor (TS)
- Intake Air Temperature (IAT) Sensor
- Manifold Absolute Pressure (MAP) Sensor
- Twist Grip Sensor (TGS)
- Throttle Control Actuator (TCA)
- Fuel Injectors
- Induction Module
- Intake Manifold
- Intake Leak Test
- Heat Oxygen Sensors (HO2S)
- Mufflers
- Exhaust System
- Purge Solenoid : Evaporative Emissions
- Charcoal Cannister : Evaporative Emissions
- Purge Lines : Evaporative Emissions
7. Cooling system
- Fastener Torque Values
- Specifications
- Coolant Flow
- Diagnose & Test
- Coolant
- Thermostat Housing
- Coolant Pump
- Coolant Overflow Tank
- Coolant Hoses
- Engine Coolant Temperature (ECT) Sensor
- Radiator
8. Electrical
- Fastener Torque Values
- Specifications
- Power Disconnect
- Starter
- Starter Solenoid
- Alternator
- Voltage Regulator
- Spark Plug Cables
- Ignition Coil
- Left Hand Control Module (LHCM)
- Clutch Switch
- Right Hand Control Module (RHCM)
- Instrument Module (IM)
- Oil Pressure Switch
- Horn
- Headlamp
- Cornering Lamp
- Front Turn Signal Lamps
- Rear Turn Signal Lamps
- Tail Lamp
- Front Stoplamp Switch
- Rear Stoplamp Switch
- License Plate Lamp
- Electronic Control Module (ECM)
- Body control Module (BCM)
- Security System Activation
- Personal Identification Number (PIN)
- Security System Maintenance
- Security System Antenna
- Cooling Fan
- Crankshaft Position Sensor (CKP)
- Camshaft Timing sensors
- Knock Sensor (KS)
- Gear Position Sensor
- Front Wheel Speed Sensor (WSS)
- Rear Wheel Speed Sensor (WSS)
- Front Electrical Caddy
- Cylinder Head Cover Caddy
- Under Seat Caddy
- Battery Tray
- Tour-Pak Harness
- Engine Wiring
- Fairing Wire Harness
- Main Wire Harness
9. Wiring
- Wiring Diagrams
- Wire Harness Connectors
10. Reference
- Glossary
- Metric Conversion
- Fluid Conversion
11. Reference Material
- Tools
- Torque Values
- Index
Manual File Delivery
Manual File Delivery

-
Electronic File Delivery
Our products are all delivered digitally, via auto generated download links. This is populated once you have completed your checkout process.
File TypesMost files provided in these products are in PDF format, and need a program such as Adobe Acrobat to be read on PC, but can also be read on any tablet, iPad, Phone or any other device which can download files and open PDF files.
Some files are also supplied in other formats, which may be pictures in JPG format or such like.
Manual File Quality
Most of the manuals found on this site will have been scanned from hard copy.
Some of these are not available at all, and so may be scans of photocopied files of the original manual.
This is the nature of the problem in finding literature to help support ongoing use and maintenance of older machines.
Files will have been cleaned up and made easier to use where appropriate.
Many of these files may be available from other sources, but what we offer here is a central source for many of the files available, most of which in a more usable format.
Shipping
We do not provide hard copy manuals at all.Only electronic versions of all of the files are supplied, which allows for instant download and availability.
As well as the Service & Workshop Manuals we list, there may also be additional support files such as Owners Manuals available for your model also. These will be linked to the Service / Workshop Manual page if available.
